Trong ngành logistics hiện đại, kho lạnh đóng vai trò là một mắt xích không thể thiếu, quyết định trực tiếp đến chất lượng và giá trị của hàng hóa, đặc biệt là các sản phẩm nhạy cảm với nhiệt độ như thực phẩm, nông sản, dược phẩm. Việc hiểu rõ về sơ đồ kho lạnh, cấu tạo và nguyên lý hoạt động không chỉ giúp doanh nghiệp vận hành hiệu quả mà còn là cơ sở để lựa chọn được đơn vị cung cấp, cho thuê kho lạnh uy tín. Bài viết này sẽ cung cấp một cái nhìn toàn diện, thực tế và chuyên sâu về hệ thống kho lạnh, giúp bạn đưa ra những quyết định kinh doanh chính xác nhất.
Tổng Quan Về Kho Lạnh và Tầm Quan Trọng
Trước khi đi sâu vào các chi tiết kỹ thuật phức tạp, điều quan trọng là phải nắm được những khái niệm nền tảng nhất về kho lạnh và vai trò của nó trong chuỗi cung ứng hàng hóa ngày nay.
Kho lạnh là gì?
Kho lạnh, về cơ bản, là một hệ thống không gian kín được thiết kế để kiểm soát nhiệt độ và độ ẩm ở mức thấp và ổn định. Mục tiêu chính của nó là tạo ra một môi trường lý tưởng để làm chậm quá trình biến đổi sinh hóa, sự phát triển của vi sinh vật, từ đó kéo dài thời gian sử dụng, bảo toàn chất lượng, hình dáng và giá trị dinh dưỡng của sản phẩm được lưu trữ bên trong.
Tại sao kho lạnh lại quan trọng trong chuỗi cung ứng?
Kho lạnh là giải pháp bảo quản an toàn và hiệu quả mà nhiều khu công nghiệp chế biến ưu tiên lựa chọn. Nó giúp giảm thiểu tổn thất sau thu hoạch đối với nông sản, đảm bảo an toàn vệ sinh cho thực phẩm đông lạnh, và duy trì hiệu lực của các loại dược phẩm, vắc-xin. Một hệ thống kho lạnh hoạt động ổn định giúp doanh nghiệp tự tin đưa sản phẩm ra thị trường, kể cả các thị trường xuất khẩu khó tính, đồng thời tối ưu hóa lợi nhuận.
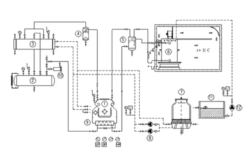
Cấu Tạo Chi Tiết Của Một Hệ Thống Kho Lạnh Tiêu Chuẩn
Mặc dù có nhiều loại kho lạnh khác nhau để đáp ứng các nhu cầu đa dạng, hầu hết chúng đều có chung các thành phần cấu tạo cơ bản. Sự phối hợp nhịp nhàng giữa các bộ phận này đảm bảo kho được vận hành hiệu quả và tiết kiệm năng lượng.

Vỏ kho và vật liệu cách nhiệt (Panel PU, EPS)
Vỏ kho được xem như lớp áo bảo vệ, có nhiệm vụ ngăn cách không gian bên trong kho với môi trường bên ngoài. Bộ phận này được lắp ghép từ các tấm panel cách nhiệt. Chất liệu phổ biến nhất là Polyurethane (PU) và Polystyrene (EPS). Việc lựa chọn độ dày và loại panel phụ thuộc vào dải nhiệt độ vận hành của kho để đảm bảo khả năng cách nhiệt tốt nhất.
Hệ thống cửa kho chuyên dụng
Cửa kho lạnh là bộ phận được sử dụng thường xuyên nhất và cũng là nơi dễ gây thất thoát nhiệt. Do đó, chúng được thiết kế đặc biệt với vật liệu cách nhiệt tương tự vỏ kho và có các gioăng cao su đảm bảo độ kín khít. Có hai loại chính là cửa mở và cửa trượt, tùy thuộc vào không gian lắp đặt và nhu cầu vận hành.
Cụm máy nén dàn ngưng – Trái tim của kho lạnh
Đây là bộ phận trung tâm, có vai trò nén môi chất lạnh (gas) từ trạng thái hơi ở áp suất thấp lên trạng thái hơi ở áp suất cao, nhiệt độ cao. Cụm máy nén có thể được giải nhiệt bằng gió hoặc bằng nước. Một cụm máy nén hoạt động mượt mà, ổn định là yếu tố quyết định đến hiệu suất làm lạnh và tuổi thọ của toàn bộ hệ thống.
Hệ thống dàn lạnh và vai trò trao đổi nhiệt
Dàn lạnh được lắp đặt bên trong kho, có nhiệm vụ hấp thụ nhiệt từ môi trường và hàng hóa trong kho để làm lạnh không khí. Không khí sau khi được làm lạnh sẽ được quạt thổi đi khắp không gian kho. Dàn lạnh có nhiều kiểu kết cấu khác nhau, được thiết kế để hoạt động êm ái, giảm tiếng ồn và tối ưu hóa việc tiêu thụ năng lượng.
Tủ điều khiển và hệ thống giám sát
Tủ điều khiển là bộ não của kho lạnh, nơi tập trung các thiết bị điều khiển, giám sát và bảo vệ toàn bộ hệ thống. Nó cho phép người vận hành cài đặt nhiệt độ mong muốn, theo dõi các thông số hoạt động, và tự động điều khiển các chu trình làm lạnh, xả tuyết. Các thiết bị này thường được lựa chọn từ những thương hiệu lớn để đảm bảo độ chính xác và tin cậy.
Tìm Hiểu Sâu Về Sơ Đồ Kho Lạnh và Nguyên Lý Hoạt Động
Một sơ đồ kho lạnh được thiết kế và lắp đặt phù hợp sẽ giúp hệ thống vận hành trơn tru, hiệu quả và tối ưu chi phí. Về cơ bản, kho lạnh hoạt động dựa trên nguyên lý làm lạnh bằng không khí đối lưu cưỡng bức.
Sơ đồ hệ thống cấp đông không khí đối lưu cưỡng bức
Đối với các hệ thống cấp đông, sản phẩm (thường ở dạng khối hoặc rời) sẽ được xếp vào các khay hoặc xe đẩy. Các khay này được bố trí sao cho có những khe hở để không khí lạnh có thể lưu thông qua, đảm bảo sản phẩm được tiếp nhận nhiệt đồng đều từ mọi phía. Phương pháp này giúp quá trình trao đổi nhiệt diễn ra nhanh chóng, làm đông sản phẩm trong thời gian ngắn nhất.

Nguyên lý hoạt động tuần hoàn không khí lạnh
Quá trình làm lạnh diễn ra theo một chu trình tuần hoàn khép kín. Không khí trong kho được quạt của dàn lạnh hút vào, đi qua các ống đồng có môi chất lạnh bay hơi bên trong và bị làm lạnh xuống nhiệt độ cài đặt. Sau đó, luồng không khí lạnh này được thổi ra và lưu thông cưỡng bức qua các khe hở giữa các kiện hàng. Nó sẽ hấp thụ nhiệt từ sản phẩm, nóng lên và quay trở lại dàn lạnh, tiếp tục một chu trình mới.
Quy trình xả tuyết dàn lạnh định kỳ
Trong quá trình hoạt động, hơi ẩm trong không khí sẽ ngưng tụ và đóng thành tuyết trên bề mặt dàn lạnh. Lớp tuyết này hoạt động như một lớp cách nhiệt, làm cản trở quá trình trao đổi nhiệt và giảm hiệu suất làm lạnh. Do đó, việc xả tuyết định kỳ là bắt buộc. Tủ điều khiển sẽ tự động kích hoạt quá trình này (thường bằng điện trở) để làm tan lớp tuyết, đảm bảo dàn lạnh luôn hoạt động với hiệu suất cao nhất. Tuy nhiên, không nên lạm dụng việc xả tuyết vì sẽ gây tiêu tốn điện năng.

Các Yếu Tố Cần Lưu Ý Khi Lựa Chọn và Thiết Kế Kho Lạnh
Việc lựa chọn hay đầu tư một kho lạnh không chỉ đơn thuần là mua sắm thiết bị. Doanh nghiệp cần cân nhắc kỹ lưỡng nhiều yếu tố để đảm bảo sự phù hợp và hiệu quả kinh tế lâu dài.
Xác định kích thước và diện tích kho phù hợp
Đây là yếu tố đầu tiên và quan trọng nhất. Bạn cần xác định chính xác số lượng hàng hóa tối đa cần bảo quản để tính toán thể tích kho. Tuy nhiên, cần tính toán dư ra một khoảng để dự phòng và tạo không gian cho lối đi, khoảng hở giữa các kiện hàng cho không khí lưu thông. Lựa chọn một kho quá lớn sẽ gây lãng phí điện năng, trong khi kho quá nhỏ sẽ không đáp ứng đủ nhu cầu.

Lựa chọn nhiệt độ bảo quản theo từng loại sản phẩm
Mỗi loại sản phẩm có một dải nhiệt độ bảo quản tối ưu riêng. Ví dụ, rau củ quả tươi cần bảo quản ở nhiệt độ dương, trong khi thịt, cá đông lạnh cần nhiệt độ âm sâu. Việc lựa chọn sai nhiệt độ không chỉ làm hỏng sản phẩm mà còn gây lãng phí năng lượng. Doanh nghiệp cần nghiên cứu kỹ hoặc tham khảo tư vấn từ các chuyên gia để chọn dải nhiệt độ chính xác.
Hoàng Hà Logistics – Giải Pháp Cho Thuê Kho Lạnh Hàng Đầu tại TP. HCM
Việc đầu tư xây dựng một kho lạnh tiêu chuẩn đòi hỏi chi phí lớn và kiến thức chuyên môn sâu. Đối với nhiều doanh nghiệp, đặc biệt là các doanh nghiệp vừa và nhỏ hoặc kinh doanh theo mùa vụ, giải pháp thuê kho lạnh là lựa chọn tối ưu và hiệu quả nhất.
Hoàng Hà Logistics Chuyên Cho Thuê Kho lạnh bảo quản Thịt đông, Trái Cây, Sầu Riêng, Mít, Táo Tân Cương và nhiều sản phẩm cần bảo quản lạnh khác, với bề dày kinh nghiệm hơn 30 năm trong lĩnh vực Logistics, Công ty Hoàng Hà là đơn vị tiên phong trong lĩnh vực cho thuê kho lạnh tại TP. Hồ Chí Minh. Đặc biệt Kho Lạnh của chúng tôi nằm trong Khu công nghiệp Tân Bình với quy mô lên đến 10.000m2, cam kết mang đến thông tin giá cả minh bạch cùng dịch vụ chất lượng cao.
Chúng tôi hiểu rằng mỗi loại hàng hóa đòi hỏi một điều kiện bảo quản riêng biệt. Đối với các mặt hàng đặc thù như trái cây tươi, việc duy trì nhiệt độ ổn định là tối quan trọng để giữ được độ tươi ngon và giá trị. Để tìm hiểu sâu hơn về giải pháp bảo quản chuyên biệt này, quý khách có thể tham khảo dịch vụ cho thuê kho lạnh trái cây sầu riêng, mít, táo Tân Cương của chúng tôi, nơi cung cấp các giải pháp được tùy chỉnh để đáp ứng yêu cầu khắt khe nhất.
Liên hệ tư vấn và báo giá
Chúng tôi luôn sẵn sàng đồng hành cùng sự phát triển của quý doanh nghiệp. Hãy liên hệ ngay với chúng tôi để được tư vấn chi tiết về dịch vụ, tham quan thực tế hệ thống kho hiện đại và nhận bảng giá cho thuê kho lạnh ưu đãi nhất, phù hợp nhất với nhu cầu của bạn:
- Địa chỉ công ty: 23-23C Hậu Giang, Phường 4, Quận Tân Bình, TP. Hồ Chí Minh
- Địa chỉ kho lạnh Hoàng Hà: Lô III-22, Đường 19/5A, KCN Tân Bình, Phường Tây Thạnh, Quận Tân Phú, TP. HCM
- Hotline: 1900 636 627 (Tư vấn 24/7)
- Email: info@hoangha.com
- Website: https://www.hoangha.com
- Địa Chỉ Kho Lạnh Hoàng Hà Ở Đâu? Vị trí kho lạnh Hoàng Hà
- Tên Phường Mới TP.HCM Hình Ảnh Bản Đồ Phường Xã Mới
- VÚ SỮA VIỆT NAM CHÍNH THỨC ĐƯỢC NHẬP KHẢU VÀO MỸ
- Kho lạnh là gì? Tầm quan trọng và ứng dụng trong bảo quản hàng hóa
- Hoàng Hà International Logistics xuất khẩu một trong những lô vải thiều đầu tiên trong mùa vụ 2023 sang Mỹ
TIN LIÊN QUAN
-
Sầu Riêng Đông Lạnh Xuất Khẩu Thông Tin & Tiêu Chuẩn Mới Nhất 2025
-
Bảo Quản Sầu Riêng Số Lượng Lớn & Quy Trình Đóng Gói Hàng Đông Lạnh Chuẩn Xuất Khẩu
-
Tên Phường Mới TP.HCM Hình Ảnh Bản Đồ Phường Xã Mới
-
Bảng Giá Cho Thuê Kho Lạnh TPHCM Cập Nhật Năm 2025 Chi Tiết & Mới Nhất
-
Giá thuê kho xưởng, đất Khu Công Nghiệp Tân Bình TP.HCM Cập nhật mới nhất 2025
-
Danh Sách Công Ty Tại Khu Công Nghiệp Tân Bình TP. Hồ Chí Minh Mới Nhất
-
Khu Công Nghiệp Tân Bình (TP.HCM): Từ A-Z Thông Tin Vị Trí, Doanh Nghiệp & Tiềm Năng Phát Triển
-
Dịch Vụ Cho Thuê Kho Lạnh: Giải Pháp Tối Ưu Bảo Quản Hàng Hóa Mùa Nắng Nóng và Cao Điểm
-
Tổng Quan Dịch Vụ Cho Thuê Kho Lạnh: Giải Đáp Chi Tiết Về Các Loại Kho
-
Top 9 Công Ty Cho Thuê Kho Lạnh TP.HCM Đánh Giá & Lựa Chọn Tối Ưu
-
Kho Lạnh Bảo Quản Nông Sản Báo Giá Mới Nhất 2025 Kho Lạnh Chất Lượng Cao
-
Kho lạnh là gì? Tầm quan trọng và ứng dụng trong bảo quản hàng hóa
-
Địa Chỉ Kho Lạnh Hoàng Hà Ở Đâu? Vị trí kho lạnh Hoàng Hà
-
Cho Thuê Kho Lạnh Quận Bình Tân: Giải Pháp Lưu Trữ Tối Ưu Cho Doanh Nghiệp Của Bạn
-
Cho Thuê Kho lạnh Trái Cây, Sầu Riêng, Mít, Táo Tân Cương tại TP.HCM Bảng Giá 10/2025 Tốt Nhất















